







产品规格: 成套设备
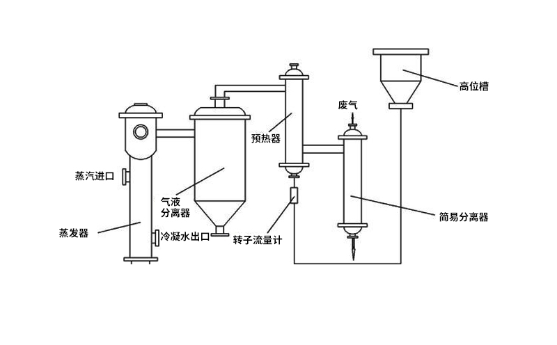
应用范围: 升膜式蒸发器它依据虹吸泵原理操作,升膜式蒸发器根据在沸腾过程中产生的蒸汽气泡的升力,液体和蒸汽并流向上流动,同时,产生的蒸汽量增加,从而,在管壁上产生流动的膜,即液体向上“爬”;并流向上运动有肋于在液体中产生高度的湍流;这种蒸发器的特征是具有长的加热管(约为5~7M),但加热室和沸腾室之间的温度差也必须大,否则,蒸汽流的能量不足于输送液体和产生爬升的膜。
升膜蒸发器简介
升膜式蒸发器它依据虹吸泵原理操作,升膜式蒸发器根据在沸腾过程中产生的蒸汽气泡的升力,液体和蒸汽并流向上流动,同时,产生的蒸汽量增加,从而,在管壁上产生流动的膜,即液体向上“爬”;并流向上运动有肋于在液体中产生高度的湍流;这种蒸发器的特征是具有长的加热管(约为5~7M),但加热室和沸腾室之间的温度差也必须大,否则,蒸汽流的能量不足于输送液体和产生爬升的膜。
升膜蒸发器工作原理
升膜蒸发器的加热室由单根或多根垂直管组成,加热管长径之比为100~150,管径在25~50mm之间。原料液经预热达到沸点或接近沸点后,由加热室底部引入管内,为高速上升的二次蒸汽带动,沿壁面边呈膜状流动、边进行蒸发,在加热室顶部可达到所需的浓度,完成液由分离器底部排出。二次蒸汽在加热管内的速度不应小于 10m/s,一般为20~50m/s,减压下可高达100~160m/s或更高。
若将常温下的液体直接引入加热室,则在加热室底部必有一部分受热面用来加热溶液使其达到沸点后才能汽化,溶液在这部分壁面上不能呈膜状流动,而在各种流动状态中,又以膜状流动成效更好,故溶液应预热到沸点或接近沸点后再引入MVR蒸发器。
升膜蒸发器结构特点
1、升膜蒸发器结构简单,维修方便,可在减压,常压和加压下操作;
2、浓缩比不能太高,如浓缩比过高,则因料液少,管壁湿润差,形成固体溶质粘附在壁上的“ 干管”现象,不仅增加热阻,而且堵塞加热管;
3、升膜蒸发器只适用于蒸发中等粘度的料液,不适于有晶体析出的物料,不适于易结垢物料;
4、蒸发水量可达0.5t/h~5t/h3) 适于食品药品等热敏性物料的蒸发,适于处理量较小的项目;
5、料液在管内的停留时间只有数秒钟乃至数十秒钟,这样短的时间,而且存液量小,高温多效蒸发器特别适用于热敏性料液之浓缩,例如牛奶、橘子汁、医药的青霉素和链霉素、以及农药的春雷霉素和赤霉素等等,可避免或减少物料的热分解。
Copyright 2022 河南双诚环境 All Rights Reserved. 地址:河南省新乡市新乡经济技术开发区广源路和榆东街交叉口往南210米路西 备案号 豫ICP备13023472号-1 XML地图 | 豫公网安备 41070402000132号